
以某工廠為例: 宿舍一棟,共5層,每層10間房,每間房住8人,共住400人,
1、用水量計算:桶提30公斤/人/天 花灑50公斤/人/天
(方案一)桶提總用水量:400人×30公斤/人/天=12000公斤/天=12噸
(方案二)花灑總用水量:400人×50公斤/人/天=20000公斤/天=20噸
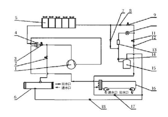
酒店熱水工程熱水系統設計:
1、用水量的計算方法:(某酒店為例)
A.客房100間,每間客房用水量按200kg計算,入住率為100%,
100間×200kg/間×100%=20000kg,客房用水量每天20噸
B.沐足100位,預計客流量每天200人,每人按25kg計算,
200人×25kg/人=5000kg,沐足用水量每天5噸

佛山聚陽新能源有限公司
我們一定以優質的服務為您解答疑惑!您的滿意就是對我們最大的肯定!
招商加盟代理熱線:賀小姐 18900875580
招商熱線:400-0286-606
網址:http://www.guowei-pbx.com.cn
郵箱:info@dkren.com
地址:佛山市南海區里水鎮麻奢新星工業區工路北16號
熱力學理論指出,要實現一個可逆循環過程,必須使循環過程中的每一分過程都是可逆的;而要實現過程的可逆,除了要使過程沒有摩擦存在以外,更重要的就是要求過程的進行是準靜態的。
游泳池有室外露天游泳池(場)以及室內溫水游泳池(館)兩大類。從游泳池的使用性質分,有比賽池,訓練池,跳水池,兒童戲水池等;從經營性質分,有公用游泳池,商業賓館內游泳池,也有私人別墅住宅內的游泳池等。但無論何種游泳池,都有一個要求維持池...
熱泵熱水器是一種熱量提升裝置,其作用是從周圍環境中吸取熱量,并把它傳遞給被加熱的對象(溫度較高的物體),其工作原理與制冷機相同。下面分析一下熱泵熱水器離心式制冷機是怎樣節能的。
換熱器是將熱流體的部分熱量傳遞給冷流體的設備,聚陽公司多年研發熱泵熱水器,按照用途的不同,將混合式熱交換器分成以下幾種不同的類型: 1、氣體洗滌塔:在工業上用這種設備來洗滌氣體有各種目的,例如用液體吸收氣體混合物中的某些組分,除凈氣體中...
我們日常接觸的熱泵熱水器機組按照工作循環可分為吸氣、壓縮和排氣三個過程。隨著轉子旋轉,每對相互嚙合的齒相繼完成相同的工作循環。從壓縮機的型式來分,有全封閉和半封閉活塞式壓縮機、渦旋式壓縮機、半封閉螺桿式壓縮機等。
封閉活塞式壓縮機屬于熱泵熱水器的一種,活塞式壓縮機的工作是氣缸、氣閥和在氣缸中作往復運動的活塞所構成的工作容積不斷變化來完成?;钊街评鋲嚎s機基本構造如下。












